找回密码
 请使用中文注册
订阅

电源电路

由LW78A12组成的内含稳定的瞬时备用的5V电源的应用电路图
由LW78A12组成的内含稳定的瞬时备用的5V电源的应用电路图
由LW78A12组成的内含稳定的瞬时备用的5V电源的应用电路  如图所示的电路是采用两片LW78A××和一些其他元器件组成的内含稳定的瞬时备用的5 V电源的应用电路。该电路可以在电源渐渐消失的 ...
2023-5-1 12:43
实用多功能备用电源电路图
实用多功能备用电源电路图
  本各用电源有逆变、充电、交流调压3种功能。停电时电源将12V蓄电池的直流变为电压220V、频率50~60Hz交流电供给所用电器,功率100W。电路如图所示。实用多功能备用电源电路  电路工作 ...
2023-5-1 12:43
性能优良的300W全自动应急电源电路图
性能优良的300W全自动应急电源电路图
  这是一种性能优良、工作可靠的自动应急电源,其电路如图所示。性能优良的300W全自动应急电源电路  电路工作原理:IC2 NE 555接成无稳态多谐振荡器,输出100Hz的尖脉冲;此尖脉冲经IC1 ...
2023-5-1 12:43
实验室电源电路图
实验室电源电路图
  实验室电源电路能提供双极性稳定的输出电压,其由两个相同的电路组成。输人端是一个多绕组的变压器;测量回路为各支路公用,用以指示负载电流及输出电压。每一支路彼此独立。其电路如图 ...
2023-5-1 12:43
双电源交流反相放大电路图
双电源交流反相放大电路图
双电源交流反相放大电路 :
2023-5-1 12:43
基于TOP222的辅助电源系统电路图
基于TOP222的辅助电源系统电路图
基于TOP222的辅助电源系统电路图 :
2023-5-1 12:43
红宝石电容(rubycon)代理商
红宝石电容(rubycon)代理商
日本红宝石( Rubycon):日本最高品质专业铝质电解电容器制造厂之一,拥有50年专业制造经验。 RUBYCON铝质电解电容品种繁多,用途广泛。其涉及行业:医疗器械、闪光灯、电子节能灯、电子整流 ...
2023-5-1 12:43
电源电路原理图
电源电路原理图
  电源电路如图所示。该电路由变压器、桥式整流器B1、滤波电容和集成稳压块7805, 7812, 7912组成。其工作原理为220V交流电经变压器降压后由次级线圈输出后电压降为24V的交流电,然后经过 ...
2023-5-1 12:43
5 V USB电源电压调节至5.5 V电路图
5 V USB电源电压调节至5.5 V电路图
5 V USB电源电压调节至5.5 V电路图 :
2023-5-1 12:43
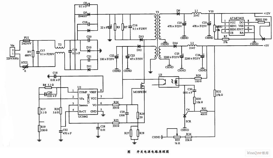
基于MC3423的反激式开关电源电路的原理图
基于MC3423的反激式开关电源电路的原理图
  该电路设计可分为四部分:输入电路、PWM控制电路、输出保护电路和直流输出电路,图中所示是整个开关电源电路的原理图。其中输入电路直接可将交流220 V/50 Hz整流滤波成为300 V直流电压 ...
2023-5-1 12:43
三相电度表线性电源电路图
三相电度表线性电源电路图
  三相电度表有三相三线,三相四线,输入电压有3×(220~240)V/380~400V、3×57V/100V等。三相电度表供电电路可以参考单相电度表电源的设计方法,对于三相四线供电电路,可以在每一相线 ...
2023-5-1 12:43
相多功能电度表电源电路图
相多功能电度表电源电路图
相多功能电度表电源电路 :
2023-5-1 12:43
电源板电路图
电源板电路图
电源板电路 :
2023-5-1 12:43
取样反馈电路图
取样反馈电路图
取样反馈电路 :
2023-5-1 12:43
双电源电路图
双电源电路图
双电源电路图 :
2023-5-1 12:43

QQ|Archiver|手机版|家电维修论坛 ( 蜀ICP备19011473号-4 川公网安备51102502000164号 )

GMT+8, 2025-10-28 18:25 , Processed in 0.127759 second(s), 8 queries .

Powered by Discuz! X3.5

© 2001-2025 Discuz! Team.

返回顶部