找回密码
 请使用中文注册

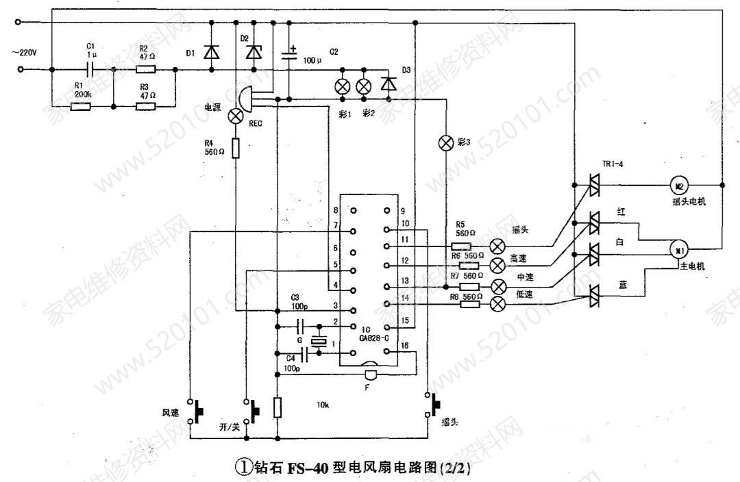
钻石FS-40电风扇电路原理图

2023-9-16 08:15| 发布者: 开心| 查看: 377| 评论: 0

阅读字号:

摘要: 电路备注:1. F为讯响器, G为晶体振子. REC为接收头;2.指示灯: S1为电源指示,S2高速,S3中速,S4低速,S5定时0. 5小时,S6 1小时,S7 2小时, S8 4小时,S9正 常风,S10自然风,S1 1睡眠风,S12摇头 ...
    电路备注:1. F为讯响器, G为晶体振子. REC为接收头;2.指示灯: S1为电源指示,S2高速,S3中速,S4低速,S5定时0. 5小时,S6 1小时,S7 2小时, S8 4小时,S9正 常风,S10自然风,S1 1睡眠风,S12摇头, S13~S15彩灯;3.原机为两块电路板,用接插件连接,实绘时画成一张整图,图中虚线部分为接插件。
 
  

路过

雷人

握手

鲜花

鸡蛋

最新评论

QQ|Archiver|手机版|家电维修论坛 ( 蜀ICP备19011473号-4 川公网安备51102502000164号 )

GMT+8, 2026-1-11 07:25 , Processed in 0.162759 second(s), 17 queries .

Powered by Discuz! X3.5

© 2001-2025 Discuz! Team.

返回顶部