找回密码
 请使用中文注册

纯直流场效应管功放★_电路

2023-5-26 16:52| 发布者: 开心| 查看: 74| 评论: 0

阅读字号:

摘要: 【电路原理】 这款场效应管功放,适合那些倾心于电子管音色,因而各种原因无法自制出靓声的胆后级发烧友。此款双极型场效应管功放与电子管的输出特性极为相似,频率特性好,音色与胆后级相 ...
    【电路原理】    这款场效应管功放,适合那些倾心于电子管音色,因而各种原因无法自制出靓声的胆后级发烧友。此款双极型场效应管功放与电子管的输出特性极为相似,频率特性好,音色与胆后级相近,再配上电子管前置放大则更为理想。SRPP电子管前置放大电路,如图7-25所示。 
     其电路为并联调整式推挽电路,又可称为分流调整式推挽电路,原是用于高频输入级,如VHF/UHF的电子管高频头线路,而用于AF输入,无论失真度、线性度、放大率、动态和低输出阻抗均全面优胜于一般的甲类三极管放大器,巨与许多其它的电子管线路设计相反,SRPP电路的失真率随着频率上升而减小。    此电路明明是两只电子管串联着的,怎么是并联调整式推挽电路呢?这是对交流工作而言,两只管子直流供电方式是串联着的,每只担负一半的dianyuan电源电压。但对交流信号就不一样,上面管子的屏极是对地相通,输入取自下面管子的屏极,又由阴极输出(共屏电路),这样两只管子就变成了并联工作了。因为电子管的栅极是上作在相对阴极为负的情况下,使得偏置电路也极为简单,此原理不能用于晶体管或运放电路中。 
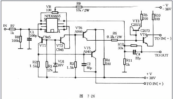
     场效应管功放级电路原理,差分排动级原理如阁7-26所示。差分输入级采用场效应挛生模块NPD5565S,其参数为VDss=55V,iDss=6~15mA,其输入特性非常好(高输入阻抗),如无NPD5565S,也可用其它小功率N沟道管,耐压要求大于100V,Gm值配对,误差要小于2%。VR既是源极负反馈电阻也是中点电位调零电阻。VT3、VT4是镜像恒流源的特点是对直流电路近似通路,而对交流而言是开路,这样就能满足各管的直流工作点,又能使交流信号尽可能地传送到下一级,这对于推动级来说是最好的,又因不用传统的普通直流放大器的中点伺服电路,使得中点电位调零极方便、简单。VT5、VT6为电压放大级,因本电路采用电流倾注式,R4决定VT5、VT6的工作电流大小,故调节R4、使VT5、VT6的工作电流为80mA,工作在甲类状态,一方面可以消除可怕的交越失真,另外可使它的负载能力加强。如果中点电位调到零点但不稳定(即中点飘移),这时可把R6的zuzhi阻值减少,采用6.8kohm或4.7kohm,但zuzhi阻值不能小于4.7kohm,而且VT3~VT6的散热面积要足够大。 
     功放级原理如图7-27所示,推动级与后级之间的耦合取消传统的电容耦合方式,功率放大管采用双极型FET场效应管,此线路每声道为4对,并联使用,降低输出阻尼系数。此线路输出功率为50W,欣赏大动态音乐足够。每声道为4对时,如果配对比较困难,可采用2对,配对误差要求在3%以内。各管要用云母绝缘,并涂上导热硅脂。各功率管的栅极电阻采用五色环1/4W的金属膜电阻。zuzhi阻值越大,音色越“暖和”,经试验在330ohm到470ohm之间为最好。吸收回路中C与R的值不能太小,也可不要。
    
【元器件选择】    dianyuan电源变压器采用600W环型变压器,如用E型变压器则更好,推动级与功放级及每声道的dianyuan电源要独立分开。整流桥采用高速桥并联使用。滤波电容采用德国ROE高速大容量电解电容。每声道的滤波电解电容总容量要大于33000uF,容量越大低频越深。大电解电容上要并联小容量高速电解电容和聚丙烯电容。推动级电压要稍高于后级电压,推动级dianyuan电源能采用伺服dianyuan电源则更好。

路过

雷人

握手

鲜花

鸡蛋

最新评论

QQ|Archiver|手机版|家电维修论坛 ( 蜀ICP备19011473号-4 川公网安备51102502000164号 )

GMT+8, 2025-11-20 07:48 , Processed in 0.161538 second(s), 17 queries .

Powered by Discuz! X3.5

© 2001-2025 Discuz! Team.

返回顶部