找回密码
 请使用中文注册
订阅

电源电路

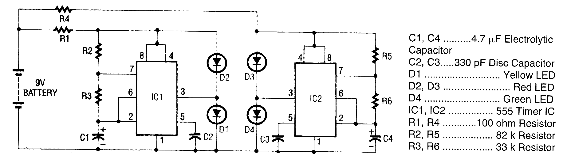
超级LED闪光电路
超级LED闪光电路
超级LED的闪光实际上是在一个电路板的电路上的两个完整的LED闪过。第一个LED闪光器是由IC1和发光二极管D1和D2组成的。 IC1的是一个555定时器集成电路,并且被作为一个带有引脚3输出的非稳态 ...
2023-5-1 08:23
楼宇对讲
产品名称:N+1直按式门口主机(可视)产品型号:ZS-2281N(彩色可视)款 式:欧式不锈钢款外型尺寸:330×130×50㎜产品详细信息:功能特点:◆ 夜视不透钢透光字纹,设计美观大方,便于 ...
2023-5-1 08:23
楼宇对讲
产品型号:ZS-2211N款 式:铝合金1型外型尺寸:338×130×50㎜产品详细信息:功能特点:◆ 设计美观大方,便于用户操作◆ 可呼叫单元内任意分机,实现可视、非可视对讲开锁功能◆ 有定 ...
2023-5-1 08:23
双电源供电电路
双电源供电电路
  功率放大电路中的前置放大器,一般都采用双电源供电,即对称的正负电源供电。业余制作时,会碰到手头无双电源的情况,这就给制作带来困难。本电路利用TDA2030将单电源转换为双电源给前 ...
2023-5-1 08:23
消防应急灯电路
消防应急灯电路
  灯光控制电路:由VT3、VT4、VT5、VT7和按钮SB2、SB3构成灯光控制电路。在无市电时,按一下按钮SB2(开),VT5饱和导通,VT5的集电极电流通过R12使ⅤT7维持导通;VD11反向击穿工作在稳压 ...
2023-5-1 08:23
太阳能绿色照明灯电路图
太阳能绿色照明灯电路图
  分时、分压控制太阳能灯,就是根据夜晚不同时间段人们对光照度的不同要求,以及太阳电池白天吸收能量的大小,控制太阳能灯的输入功率,达到用最小成本设计出能够满足最恶劣气象条件下人 ...
2023-5-1 08:23
多控点走廊灯电路图
多控点走廊灯电路图
  控制按钮SB1~SB4可安装在走廊不同位置,只要按动SB1~SB4中的任意一只,照明灯EL马上点亮,同时经变压器降压、整流滤波,给555集成电路供电。555集成电路第2、6脚所连接220uF电容器上 ...
2023-5-1 08:23
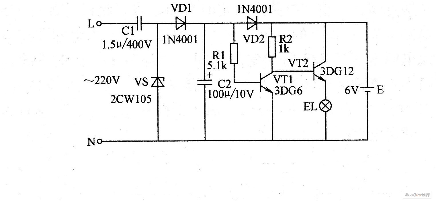
应急灯照明电路原理图
应急灯照明电路原理图
  当市电电网正常供电时,220V的交流市电电压经电容器C1降压,再经二极管VD1的半波整流和电容器C2的滤波后,以约90mA的脉冲电流给电池充电。与此同时,因为晶体管VT1的基极加上正偏压而处 ...
2023-5-1 08:23
触摸台灯电路
触摸台灯电路
  电路左边部分是电源电路,220V市电经电容C1降压、VD1~ⅤD4整流、C2滤波、VS1稳压后,输出10V直流电压。集成块IC为NE555时基电路,接成双稳态工作方式。当触摸M电极时,人体感应的杂波 ...
2023-5-1 08:22
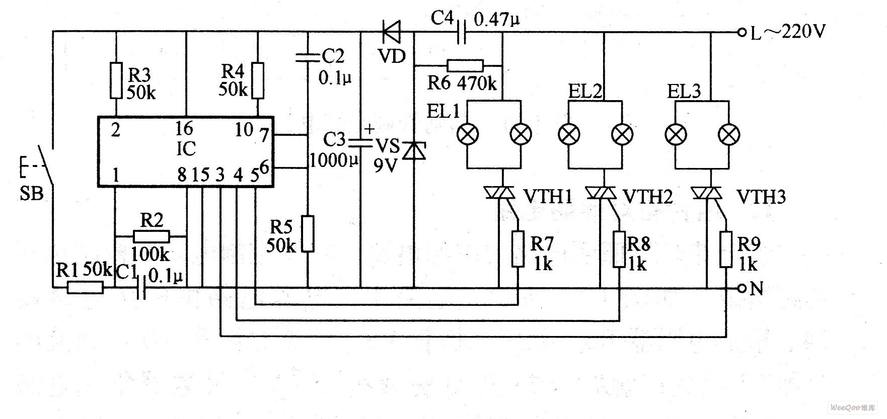
组合灯照明电路
组合灯照明电路
  该电路由电源电路、触发控制电路和控制执行电路组成。电路中,电源电路由降压电容器C4、泄放电阻器R6、稳压二极管VS、整流二极管VD和滤波电容器C3组成;触发控制电路由控制按钮SB、计数 ...
2023-5-1 08:22
高电子开关电源电路原理
高电子开关电源电路原理
  如图为高精度电子开关电源电路原理。开关电源在各电路中应用非常广泛,它自身重量轻,输出电压比较稳定。制作中关键元件选用时应注意:反馈变压器B1选用锰锌高导磁量的10 mm×6 mm×5 m ...
2023-5-1 08:22
直流电压转换器电路原理图
直流电压转换器电路原理图
  如图为直流电压转换器电路原理。电路由时基集成电路IC(IC555)及外围元件组成一个脉冲振荡器。IC的5脚接稳压二极管VD3,以获得5.6Ⅴ的基准电压,2脚从电阻R7、R8组成的取样电路中获得 ...
2023-5-1 08:22
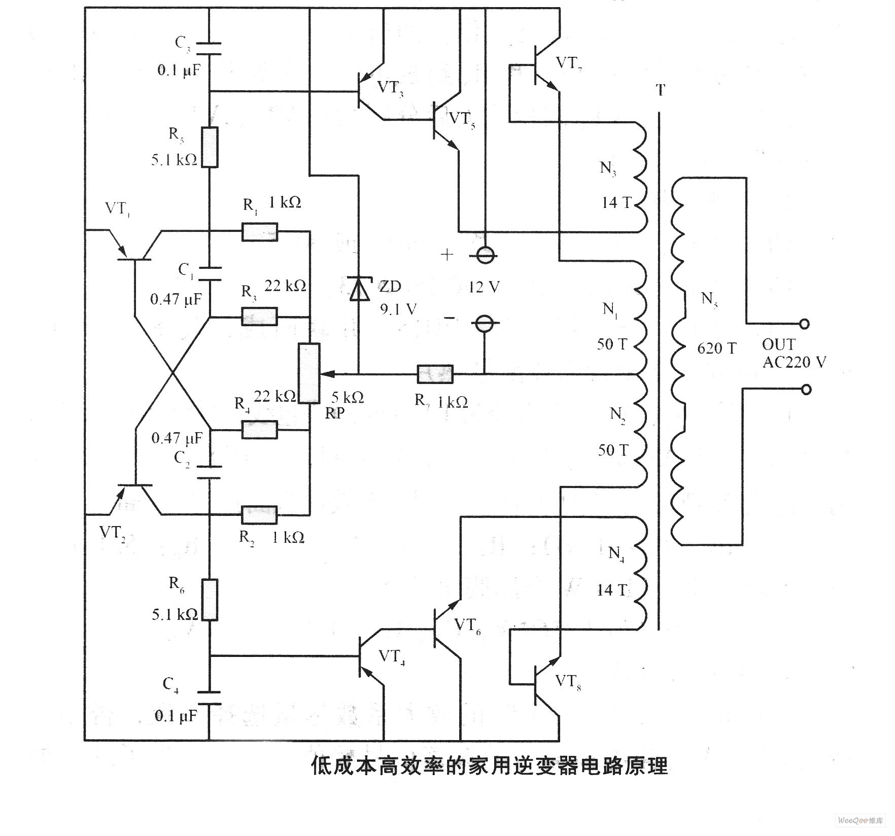
低成本高效的家用逆变器电路原理图
低成本高效的家用逆变器电路原理图
  如图为低成本高效的家用逆变器电路原理图。接通12V电源后,由三极管VT1、VT2,电阻R1~R4,电容C1、C2构成的多谐振荡器通电起振,VT1、VT2轮流工作,两管集电极输出接近50 Hz的方波,经 ...
2023-5-1 08:22
500W大功率变压器电路原理
500W大功率变压器电路原理
  如图为500W大功率变压器电路原理。电路采用TL494为振荡器,VT1~VT6为激励级,是输出为500W的大功率逆变电路。TL494在该逆变器中的应用方法如下:1、2脚构成稳压取样、误差放大电路f逆 ...
2023-5-1 08:22
大功率电子变压器电路原理
大功率电子变压器电路原理
  如图为大功率电子变压器电路原理。其工作原理与开关电源很相似,是由高频振荡后,开关管推动输出电压来完成的。电路中二极管VD1~VD4将交流电压整流为脉动的直流电压,再由电容C2、C3, ...
2023-5-1 08:22

QQ|Archiver|手机版|家电维修论坛 ( 蜀ICP备19011473号-4 川公网安备51102502000164号 )

GMT+8, 2025-11-2 17:59 , Processed in 0.124441 second(s), 8 queries .

Powered by Discuz! X3.5

© 2001-2025 Discuz! Team.

返回顶部